PLC系列數控加藥機

一、系統簡介
PLC系列數控加藥機是目前自動控制系統中流行的、具有國際先進水平的可編程序工業控制器(簡稱PLC)實現浮選藥劑遠程自動定值添加、調整迅速的設備,可廣泛應用于有色金屬選礦、萃取和其它需要定量添加液體藥劑的生產工藝過程。
其主要特點:
1.該機設計考究,外形美觀,不管是用量為1ml/min的起泡劑,還是用量為15000ml/min的捕收劑,另外用量為150000ml/min含渣、易沉淀結垢的石灰乳均可準確添加。
2.系統為模塊式結構,除具有同類加藥設備所具有的數控給藥功能外,還增加了防腐回收功能的支架、排氣的方向連接管和自動校正加藥量的精度,藥箱主低位報警和在線監控、工藝指令限量、還具備擴容成藥劑濃度自動配制與藥劑制備間——給藥室貯存桶——給藥箱之間藥劑輸送全自動控制,實現藥臺無人化操作。
3.該機支持多種計算機協議如:CCOM[RS-232]、Modbus[RS422/485]與DCS數據采集和控制系統、電子顯示屏[大屏幕]接口等,為今后實現浮選過程控制奠定基礎。
二、加藥機型號、名稱
三、系統組成框圖

四、技術性能
a.輸入電壓:AC85—242v/50—60Hz
b.工作溫度:-10-60℃
c.環境濕度:5—95%(不結露)
d.加藥點數:□ 點
e.加藥范圍和控制誤差:3.0-15000ml/min ±3%, 3000-150000ml/min ±2%.
f.加藥種類: 2#油、丁黃藥、煤油等經過粗略過濾的液體藥劑,通過稀釋乳化過的石灰。
g.執行閥工作電壓和功率消耗:
SFJ-Ⅳ 型 AC36v±10% 功率<20W/個
QDF-63/50 AC36v±10% 功率<20W/個
五、主要部件
1、加藥控制臺為落地式19”標準機柜,外型尺寸:600mm×450mm×1800mm ,內裝德國進口的S7-200可編程序控制器1套、進口GTJ4型固態繼電器和5A保險?□個、3000w調壓器1臺(電壓等級為: 輸入AC220v,輸出等級為36v-48V、120w DC24v開關電源1個。操作面板為噴塑鉛印面扳、機箱體為表面噴塑,正面安裝?個加藥控制回路的運行狀態指示、各回路工作電源指示、操作開關等。
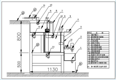
2、加藥機箱體現場示意圖:
3、電磁閥:型號FSFJ-IV ,由閥體、上套、閥芯、節流孔、短接、線圈、不銹鋼罩組成。各部件之間用管螺紋聯接。適用于原液或稀釋后不分層、不沉淀的液體藥劑。
4、S7-200系列可編程序控器:
a、工作電源為交流電,電壓變動范圍為AC170—264V
b、環境溫度:0—60°C
c、環境濕度:5—95%(不結露)
d、輸入點: □ 個
e、輸出點: □ 個
PLC系列數控加藥機是目前自動控制系統中流行的、具有國際先進水平的可編程序工業控制器(簡稱PLC)實現浮選藥劑遠程自動定值添加、調整迅速的設備,可廣泛應用于有色金屬選礦、萃取和其它需要定量添加液體藥劑的生產工藝過程。
其主要特點:
1.該機設計考究,外形美觀,不管是用量為1ml/min的起泡劑,還是用量為15000ml/min的捕收劑,另外用量為150000ml/min含渣、易沉淀結垢的石灰乳均可準確添加。
2.系統為模塊式結構,除具有同類加藥設備所具有的數控給藥功能外,還增加了防腐回收功能的支架、排氣的方向連接管和自動校正加藥量的精度,藥箱主低位報警和在線監控、工藝指令限量、還具備擴容成藥劑濃度自動配制與藥劑制備間——給藥室貯存桶——給藥箱之間藥劑輸送全自動控制,實現藥臺無人化操作。
3.該機支持多種計算機協議如:CCOM[RS-232]、Modbus[RS422/485]與DCS數據采集和控制系統、電子顯示屏[大屏幕]接口等,為今后實現浮選過程控制奠定基礎。
二、加藥機型號、名稱

三、系統組成框圖


b.工作溫度:-10-60℃
c.環境濕度:5—95%(不結露)
d.加藥點數:□ 點
e.加藥范圍和控制誤差:3.0-15000ml/min ±3%, 3000-150000ml/min ±2%.
f.加藥種類: 2#油、丁黃藥、煤油等經過粗略過濾的液體藥劑,通過稀釋乳化過的石灰。
g.執行閥工作電壓和功率消耗:
SFJ-Ⅳ 型 AC36v±10% 功率<20W/個
QDF-63/50 AC36v±10% 功率<20W/個

五、主要部件
1、加藥控制臺為落地式19”標準機柜,外型尺寸:600mm×450mm×1800mm ,內裝德國進口的S7-200可編程序控制器1套、進口GTJ4型固態繼電器和5A保險?□個、3000w調壓器1臺(電壓等級為: 輸入AC220v,輸出等級為36v-48V、120w DC24v開關電源1個。操作面板為噴塑鉛印面扳、機箱體為表面噴塑,正面安裝?個加藥控制回路的運行狀態指示、各回路工作電源指示、操作開關等。
2、加藥機箱體現場示意圖:

3、電磁閥:型號FSFJ-IV ,由閥體、上套、閥芯、節流孔、短接、線圈、不銹鋼罩組成。各部件之間用管螺紋聯接。適用于原液或稀釋后不分層、不沉淀的液體藥劑。
4、S7-200系列可編程序控器:
a、工作電源為交流電,電壓變動范圍為AC170—264V
b、環境溫度:0—60°C
c、環境濕度:5—95%(不結露)
d、輸入點: □ 個
e、輸出點: □ 個